羞羞漫画在线观看,羞羞动漫在线观看,羞羞色色视频,午夜羞羞在线观看

    

    丹佛斯VLT2800系列变频器Err15故障分析

    时间:2018-02-08    作者:羞羞漫画在线观看变频    点击:
      概述
    丹佛斯VLT2800系列变频器是一款小巧的多功能变频器。其安装和维护都非常快捷方便。有人性化的操作界面和功能菜单设计,让调试工作变得轻松自如。专为低功率市场开发的机型,虽然VLT28000是小型化的设计,但是包含了变频器内部所必要的部件,因此适合于广泛的生产应用领域。
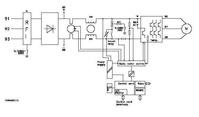
      VLT2800变频器的内部原理图。
    VLT2800系列变频器内部系统框图见下图:
     
    三:ERR15故障原理:(Switch mode fault
    1.      ERR15故障的解释。开关电源模式故障。
    2.      VLT2800开关电源的结构:
    上图中 Power supply 为开关电源部分,变频器内部的开关电源提供四路电源。分别是两路+5VDC,+24VDC,+18VDC。
    3.      ERR15故障产生的原理:
    开关电源产生的+18VDC,该路电源是用来提供产生+15VDC和内部驱动电路电源,只要这两方面任意一方面出问题,变频器就会检测到电源不稳定,发出指令停止工作,向控制卡CPU发出故障锁定指令,操作面板显示Err15。表现为无法复位,需送修。

    四: ERR15产生原因和变频器维护办法:
    ERR15产生的原因:经过不同的送修单位和不同的使用环境下,对数台VLT2800系列变频器以的分析,总结出现故障的机器产生的主要原因是:使用环境的恶劣,使得电路板上电子元件损坏。
    变频器的维护对策:改善使用环境,比如对潮湿油污环境加装防护盖,避免水蒸气或油气直接进入机器内部,纺织厂注意棉絮的过滤和清理,以免棉絮吸入机器内部堆积,影响电路板散热。
     
     
     
     声明:
    本文版权为上海羞羞漫画在线观看变频器有限公司所有,如需转载请注明出处。
    获取更多帮助和支持,请登陆上海羞羞漫画在线观看变频器有限公司网站 www.zgfhfw.com 。
    拨打上海羞羞漫画在线观看变频器专业服务中心7/24技术支持热线400-888-6560,随时与羞羞漫画在线观看联系。
     
    返回列表
     网站地图